|
Technik : DB0ZU 2 m Raumdiversity
Jeder Funkamateur hat wohl schon die Beobachtung gemacht, dass geringe Ortsveränderungen im Portable- oder Mobilbetrieb erhebliche Schwankungen des Empfangspegels hervorrufen können. Ursache dafür ist die Mehrwegeausbreitung, bei welcher die Radiowellen auf verschiedenen Wegen unterschiedlicher Länge vom Sender zum Empfänger gelangen. Häufig breiten sich diese nicht nur auf dem direkten Weg aus, sondern werden unter anderem auch an Berghängen und Gebäuden reflektiert. Dabei addieren sich die Vektoren der einzelnen, mit verschiedenen Laufzeiten eintreffenden Wellen in der Empfangsantenne zu einem Summensignal, welches sowohl orts- als auch frequenzabhängig ist.
Beim Durchfahren einer Strecke zeigt das S-Meter dann eine periodische Berg- und Talfahrt mit tiefen spitzen Einbrüchen (Nullstellen) an, eine Erscheinung, die als Mobil-Flatterfading (Rayleigh-Fading) allgemein bekannt ist. Die gleiche Ursache bewirkt neben der Ortsabhängigkeit auch eine Frequenzabhängigkeit des Empfangspegels, die sich auch im Relaisbetrieb bemerkbar macht. Der Duplexabstand genannte Frequenzversatz zwischen Uplink- und Downlink-Strecke führt dann zu einer richtungsabhängigen Wellenausbreitung. Für den Relaisnutzer bedeutet dies, dass er im Portable-Betrieb, am Ort mit dem besten Relais-Empfang, unter ungünstigen Umständen mit einem Ausbreitungsloch in der Richtung zum Relais rechnen muss. Darüber hinaus können große Umweglängen auch zu Modulationsverzerrungen führen.
Mit der Space- oder Raum-Diversity und der Frequenz-Diversity stehen Verfahren zur Verfügung, mit denen sich das ausbreitungsbedingte Fading vermindern lässt. Da Frequenz-Diversity (Frequency-Hopping) bei unseren Relaisstellen undurchführbar ist, kommt nur die Anwendung der Raum-Diversity in Frage. Im Gegensatz zu fest verdrahteten Antennengruppen kann damit ein Ausbreitungsloch durch die Auswahl von 1 aus n räumlich versetzten Rundstrahlantennen mit großer Wahrscheinlichkeit vermieden werden. Als Auswahlkriterium verwendet man den Empfangspegel oder den Signalgeräuschabstand. Mit je 1 Empfänger pro Antenne (und dem bei Relais nötigen Weichenfilter) ist der Aufwand für eine Echtzeit-Schaltdiversity allerdings sehr groß. Trotzdem wird dieses Verfahren bereits in Autoradios [11] und schon lange in kommerziellen und militärischen Funksystemen eingesetzt. Neuere Entwicklungen verwenden DSPs zur Auswertung und Zusammenschaltung der einzelnen Pfade (adaptive Antenne).
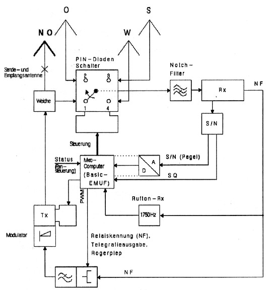
Wesentlich einfacher lässt sich die Ein-Empfänger-Schaltdiversity von DB0ZU aufbauen. Nachteilig sind die durch den Messvorgang beim Signalwechsel hervorgerufenen Störungen und die Unfähigkeit, auf dynamische Veränderungen agil zu reagieren. Eine Zwei-Empfänger-Schaltdiversity soll das Verfahren künftig bei vertretbarem Mehraufwand verbessern.

2-Wege-Ausbreitung

Beispiel für die Mehrwegeausbreitung

3D-Modell für die Mehrwegeausbreitung

Blockschaltbild für das Relais mit Schaltdiversity

Aufbau des Antennenschalters mit PIN-Dioden
|